今天我们用AutomationStudio软件来学习基本液压回路!
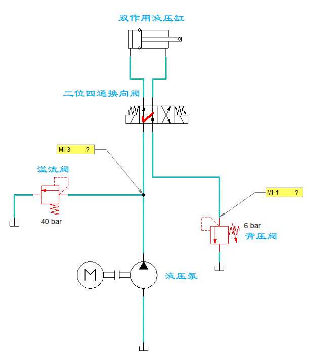
所谓背压,简单点理解,可以看成是回油管路中的压力。
采用背压回路的目的是提高液压缸的运动平稳性,同时也可以减少油缸的爬行现象(走走停停的现象)。
2、如何产生背压?
所谓背压回路,就是在液压系统的回油管路上增加1个背压阀,以形成一定的阻力,进而产生背压。一般背压设置在3~8bar即可。
背压阀是一个功能性的名称,溢流阀、顺序阀、节流阀、调速阀、单向阀等都可以当作背压阀来使用。我们今天只介绍采用溢流阀的背压回路。
在该回路中,回油管道上设置了一个背压阀,液压缸做往复运动时的回油,都要经过背压阀才能溜回油箱,因此在两个运动方向上都能平稳的运动。


3、回路的工作状态
换向阀工作在左位:
液压缸的活塞向右运动,此时换向阀T口与油箱之间串接背压阀,形成一定的回油阻力,产生背压。

换向阀工作在右位:
液压缸的活塞向左运动,这里需要注意,由于液压缸两腔的承压面积不同(左腔大于右腔),导致活塞向左运动需要供应更大的压力,在这个过程中很可能会超过主溢流阀的设定压力,使其进入工作状态。从图中也可以看出,主溢流阀在活塞左行的过程中就已经开启了。

AutomationStudio客户好评
